crwdns2933423:0crwdne2933423:0

Repair guides and support for the 5th generation Honda Civic, first released in late 1991.

My taillights won’t go off but every other light goes off

My 1994 Honda civic DX 4D taillights won’t go off and the license plate lights won’t go off either. The break lights do go off but I understand that’s a separate thing from the taillights, from my understanding under the dash, one of the Fuse 10A are responsible for the taillights, but all the fuses I have, are in working order and all pass the continuity test, so I’m not sure if it the fuses. Then the cables themselves look good, both light bulbs in the taillights turn on when I press the breaks, are they the same bulb but different wiring? I’m trying to figure out why my license plate or my taillights don’t work.

crwdns2934089:0crwdne2934089:0 crwdns2934093:0crwdne2934093:0

crwdns2934109:0crwdne2934109:0

crwdns2889612:0crwdne2889612:0 0
crwdns2944067:02crwdne2944067:0

Jovan, this may be a translation issue, but you keep saying the lights won't go off; in English this tells us they are shining bright all the time and you can't get them to stop glowing. Am I correct in assuming you mean the lights are NOT coming on; they don't give out light?

crwdns2934271:0crwdnd2934271:0crwdne2934271:0

You are correct, English isn’t my first language I apologize. No it’s that they don’t come on. Like my tail lights don’t turn on when I turn on my headlights and neither does my license plate lights.

crwdns2934271:0crwdnd2934271:0crwdne2934271:0

crwdns2934285:0crwdne2934285:0

crwdns2933313:01crwdne2933313:0

crwdns2934057:0crwdne2934057:0

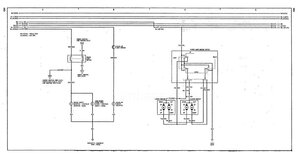
Hi @jovansanchez

Here are some images showing the wiring diagram for the '94 Civic taillights (USA/Canada) and the brake lights that may help

Block Image
Block Image

(click on images)

crwdns2934105:0crwdne2934105:0

crwdns2889612:0crwdne2889612:0 1
crwdns2934285:0crwdne2934285:0

crwdns2934229:0crwdne2934229:0

Jovan Sanchez crwdns2934231:0crwdne2934231:0
crwdns2936625:0crwdne2936625:0:

crwdns2936751:024crwdne2936751:0 1

crwdns2936753:07crwdne2936753:0 3

crwdns2936753:030crwdne2936753:0 13

crwdns2942667:0crwdne2942667:0 41