crwdns2933423:0crwdne2933423:0

Toyota released the 2002-2006 Camry XV30 series as a larger sedan in September 2001 for the 2002 model year.

driver side window won't open or close. Buttons not responding

My driver side and the one behind driver side window won't respond to the buttons. Seems like an electrical issue. Please suggest fix.

crwdns2934089:0crwdne2934089:0 crwdns2934093:0crwdne2934093:0

crwdns2934109:0crwdne2934109:0

crwdns2889612:0crwdne2889612:0 1
crwdns2934285:0crwdne2934285:0

crwdns2933315:02crwdne2933315:0

crwdns2934057:0crwdne2934057:0

First, I would take the switch assembly out and spray contact cleaner in the wiring harness as well as the button assembly. A lot of the time with exposed parts like switch panels and cars that have been near the beach or exposed to lots of rain or Big Gulp accidents (especially here) it can sometimes be due to dirt or recoverable corrosion, but sometimes not so much like if you dumped one too many Big Gulps on those buttons. It's not guaranteed to work, but sometimes a can of contact cleaner will repair the issue for free. You want CRC QD contact cleaner as it tends to be better for automotive applications. Lowes also sells it.

If that doesn't do the trick, check the window regulator. At least with the VX30 Camry, they are more prone to regulator failure than later models where Toyota fixed the issue that caused it. The good part is it's not as bad as Kia and GM products with documented issues, but it's higher than average compared to later Toyota models without the issue.

If neither of these helps, it's usually an electrical issue; but it's worth checking the fuse to see for sure before assuming it's a major wiring problem. If the wiring has a problem, your best bet to correct it easily is to buy the driver-side wiring harness from a junkyard; unless you have the Toyota SM and can repair it by soldering replacement wire, it's frankly easier to replace the harness as a unit. You should not need the door, but you will be doing a bit of disassembly to get to it unless you buy a crappy door with a good harness and pull it out when you're back home.
NOTE: You can also change the door out if the harness is bad and it's isolated down to that point, but beware: if the regulator in the new door is toast you need to move a working one over, or replace it. If I had a nice door with a good regulator I'd rather swap the harness and see about just getting the harness. BUT if it came down to buying a beaten up door for the harness and transplanting it, so be it. Just remember to spray contact cleaner into the other side of the connector as well if you have to take that side apart as well. It does help remove dirt and corrosion, especially when things aren't working right.

crwdns2934105:0crwdne2934105:0

crwdns2889612:0crwdne2889612:0 1

crwdns2944067:02crwdne2944067:0:

@nick so you would change the door for a power window issue? You don't think that would be to drastic? I mean, if that works for you I am good with it.

crwdns2934271:0crwdnd2934271:0crwdne2934271:0

@oldturkey03 I would not, I'm just saying that due to this generation being a bit more prone to bad regulators IF OP replaces the door due to a bad harness given it's a bit tricky to do the harness on it's own, to be aware of the problem. Should have been clearer.

crwdns2934271:0crwdnd2934271:0crwdne2934271:0

crwdns2934285:0crwdne2934285:0

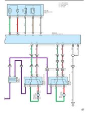
@devangpate23081 that could easily be caused by an issue with the master switch assembly or a bad connector. Here are the Power Windows instructions for checking the switches, relay and connectors. You can use that to check the individual components, measure voltages and jump the switches to test the components.

To remove the master switch:

(a) Remove the front door armrest base cover lower.

(b) Remove the screw.

(c) Using a screwdriver, remove the power window regulator master switch assembly then disconnect the connector.
Here is the schematic for the power windows

Block Image
Block Image
Block Image

crwdns2934105:0crwdne2934105:0

crwdns2889612:0crwdne2889612:0 0
crwdns2934285:0crwdne2934285:0

crwdns2934229:0crwdne2934229:0

Devang Patel crwdns2934231:0crwdne2934231:0
crwdns2936625:0crwdne2936625:0:

crwdns2936751:024crwdne2936751:0 1

crwdns2936753:07crwdne2936753:0 3

crwdns2936753:030crwdne2936753:0 31

crwdns2942667:0crwdne2942667:0 364