crwdns2933423:0crwdne2933423:0

The Amana NDE2330AYW is an electric dryer with a 7.0 cu. ft. capacity, featuring automatic dryness control, wrinkle prevent option, and a reversible door. It offers 5 drying cycles and 4 temperature settings, with a galvanized steel drum and a 1/2 HP motor.

Amana dryer model nde2335ayw

My dryer has stopped working and I am hoping to learn to fix it myself with your help (hopefully). Its an Amana model nde2335ayw fairly old but not sure how old as I just bought this house and they left it. When I try to start the dryer by setting the knobs and then pressing in on the timer/start knob I hear a humming which I believe is from the motor but it doesn’t spin and it doesn’t stay on. As soon as I release the knob the humming stops nothing starts. I manually (with my hand) rotated the drum and quickly shut the door and pressed the on button and it did turn on once and stayed on until I turned it off by opening the door but it will not turn on again without “help”. I assume this is a motor problem but wanted to get assurances from experienced people before doing anything. Can I repair or rebuild the motor? Any other troubleshooting I should do? I really can’t afford to replace or call a professional right now so was hoping to get it back to running myself although I suppose there is always the cost of parts possibly.

crwdns2934081:0crwdne2934081:0 crwdns2934083:0crwdne2934083:0 crwdns2934093:0crwdne2934093:0

crwdns2934109:0crwdne2934109:0

crwdns2889612:0crwdne2889612:0 2
crwdns2934285:0crwdne2934285:0

crwdns2933315:02crwdne2933315:0

crwdns2934051:0crwdne2934051:0

Hi @oldturkey03

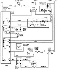
The wiring diagram doesn't show a capacitor in the motor circuit, so I'm wondering if the start winding (aka aux in the diagram) is open circuit or the motor's centrifugal switch is faulty.

@tonedub ,

It is hard to test the motor's two windings for continuity unless you open the motor and access the individual windings.

You may be able t do this from the back of the motor terminal block but I'm not sure.

If you have a DMM (digital multimeter) you may be able to use its Ohmmeter function and measure the motor’s start and run windings for continuity at least.

Disconnect the power from the machine and then take a picture of the harness wiring connections to the motor. This is so you can reconnect them correctly afterwards.

According to the wiring diagram there are only 3 wires, purple, orange and white (although there may be a 4th green wire on the motor chassis, which is an earth)

You won't know if it is the winding or the centrifugal switch which is in the start winding circuit unless you can also access the centrifugal switch as well.

The switch is internal to the motor and what happens is that when the motor is at rest then both the start and run windings are in circuit. When power is applied current flows through both windings and this creates sufficient magnetism to cause the motor to overcome the initial inertia and to rotate. When the motor runs up to speed, the centrifugal switch operates and disconnects the start winding allowing the motor to rotate on the run winding only.

If the start winding circuit i.e. start winding or switch is faulty there will be a humming sound as the motor is trying to turn on the run winding only but can't as insufficient magnetism is produced to overcome inertia from the at rest position.

The start winding has only very thin wires and heats up quickly so you don't want it in circuit for longer than necessary and possibly burn out, ( does the motor have a burnt smell?). The run winding has thicker wires allowing the motor to run for long periods.

Like most things, rewinding motors is a skill and you also need the correct parts and equipment if one is faulty e.g. correct size wire or switch etc. Also you need to know how many turns of wire are needed etc etc so not easy at all for a DIY repair. If the motor is faulty then you may be able to get it repaired cheaper than buying a replacement but this may depend if you have motor rewind repairers in your location and how much they charge.

crwdns2934105:0crwdne2934105:0

crwdns2889612:0crwdne2889612:0 3

crwdns2944067:09crwdne2944067:0:

@jayeff I thought something was odd with my original answer after I found the diagram. I was hoping it was as simple as the starting capacitor. Thanks for jumping in and clarifying. @tonedub follow the directions given and lets see what you can find out.

crwdns2934271:0crwdnd2934271:0crwdne2934271:0

@oldturkey03

I don't think that this is an easy repair unless the centrifugal switch is faulty and is easily accessible or perhaps the start winding is open circuit (dry joint?) where it connects to the run winding (hopefully on the purple harness wire terminal and not buried deeper)

If the winding is burnt out it's a rewind. Looking online using the part number you supplied the cost of a replacement is between $US100 - $US150 from suppliers, but maybe a rewind shop is cheaper.

Cheers.

crwdns2934271:0crwdnd2934271:0crwdne2934271:0

Thank you all for the quick responses. I am trying to gather as much information and advice as possible before opening it up and getting into it. I am going to open it up today and see what I can find out so any tips or advice is extremely valuable!

crwdns2934271:0crwdnd2934271:0crwdne2934271:0

@jayeff totally agree with your answer. it is this part "manually (with my hand) rotated the drum and quickly shut the door and pressed the on button and it did turn on" that made me think capacitors. I did not remember that these washer motors for most part do not have them. They do use the primary and secondary windings, so I am certain you are right. Hope it'll work out for @tonedub

crwdns2934271:0crwdnd2934271:0crwdne2934271:0

How can I be sure its the motor? I assume if it is the motor I just replace it seeing a rebuild it out of my scope/skills. Could it be anything else or should I just replace the motor? Thank you again for all the help!

crwdns2934271:0crwdnd2934271:0crwdne2934271:0

crwdns2934275:04crwdne2934275:0

crwdns2934285:0crwdne2934285:0

@tonedub this “I manually (with my hand) rotated the drum and quickly shut the door and pressed the on button and it did turn on once” sounds like a bad start capacitor or your motor. It would also cause the humming noise while you hold the start button.

Let’s see if we can find something out about this particular model.

Okay so your motor number is a Whirlpool WP2200376 and should look like this

Block Image

.Wiring diagram

Block Image

crwdns2934105:0crwdne2934105:0

crwdns2889612:0crwdne2889612:0 1
crwdns2934285:0crwdne2934285:0

crwdns2934229:0crwdne2934229:0

Tony crwdns2934231:0crwdne2934231:0
crwdns2936625:0crwdne2936625:0:

crwdns2936751:024crwdne2936751:0 1

crwdns2936753:07crwdne2936753:0 12

crwdns2936753:030crwdne2936753:0 50

crwdns2942667:0crwdne2942667:0 1,014