crwdns2933423:0crwdne2933423:0

The first generation Honda CRV, produced from 1995 to 2001.

How to drain out engine oil

Any video clips to help me out of my problems

  1. CRV RD1 has the oil filter or not
  2. how can i drain out and replace my engine oil. Honda CRV-RD1
  3. i already replace my reverse bulb with new bulbs but still reverse bulb not turning on when put on reverse.
  4. Engine to weak and pick up late to speed
  5. oil league side of my engine,where of the engine to fix it from this league
  6. any other fluid i can use to clean side my engine
crwdns2934081:0crwdne2934081:0 crwdns2934083:0crwdne2934083:0 crwdns2934093:0crwdne2934093:0

crwdns2934109:0crwdne2934109:0

crwdns2889612:0crwdne2889612:0 0
crwdns2934285:0crwdne2934285:0

crwdns2933313:01crwdne2933313:0

crwdns2934051:0crwdne2934051:0

Hi,

Not a video but here is a compilation image, taken from the service manual on how to change the oil and the oil filter in a 1997-2000 Honda CR-V

Block Image

(click on image to enlarge for better viewing)

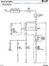
Here’s an image that shows the electrical wiring for the reversing lights which may help.

Block Image

(click on image to enlarge for better viewing)

Get the OBDII port scanned for any codes to find out what is wrong if anything with the engine.

Any engine degreaser should help to clean up the outside of the engine.

crwdns2934105:0crwdne2934105:0

crwdns2889612:0crwdne2889612:0 1
crwdns2934285:0crwdne2934285:0

crwdns2934229:0crwdne2934229:0

Hertz Hou crwdns2934231:0crwdne2934231:0
crwdns2936625:0crwdne2936625:0:

crwdns2936751:024crwdne2936751:0 0

crwdns2936753:07crwdne2936753:0 6

crwdns2936753:030crwdne2936753:0 9

crwdns2942667:0crwdne2942667:0 181