crwdns2933423:0crwdne2933423:0

The Kenwood Chef A701A is a stand food mixer released by Kenwood.

Appliance will not power on

I decided to take the mixer (Kenwood A701A) apart to clean it up properly. The entire machine was taken apart however, all the electronics and the engine was merely removed from the housing and not interfered with The same with the gearbox. Once everything had been cleaned, ( the gearbox and engine was left as it was) the mixer was assembled without any difficulties.

Once plugged in and switched on, no response from the engine. It was just completely dead.

What do I need to look for?

crwdns2934089:0crwdne2934089:0 crwdns2934093:0crwdne2934093:0

crwdns2934109:0crwdne2934109:0

crwdns2889612:0crwdne2889612:0 0
crwdns2934285:0crwdne2934285:0

crwdns2933313:01crwdne2933313:0

crwdns2934057:0crwdne2934057:0

Hi @prishen ,

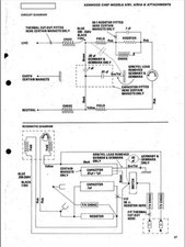
Here’s the circuit diagram for the mixer taken from the service manual

The motor operate circuit seems fairly straightforward. Power connects through the switch to operate the motor, so most probably a wire came loose or a connection was broken when you removed the electronics.

Testing with the power disconnected using an Ohmmeter should help to track down where the problem is.

Block Image

(click on image to enlarge for better viewing)

crwdns2934105:0crwdne2934105:0

crwdns2889612:0crwdne2889612:0 1
crwdns2934285:0crwdne2934285:0

crwdns2934229:0crwdne2934229:0

Prishen Naidoo crwdns2934231:0crwdne2934231:0
crwdns2936625:0crwdne2936625:0:

crwdns2936751:024crwdne2936751:0 1

crwdns2936753:07crwdne2936753:0 5

crwdns2936753:030crwdne2936753:0 10

crwdns2942667:0crwdne2942667:0 2,254