crwdns2933423:0crwdne2933423:0

The first generation Honda CRV, produced from 1995 to 2001.

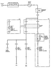
Reverse Lights work intermittently coincides with automatic shifter

I have a 1998 Honda CRV. The reverse lights work intermittently. I have discovered it coincides directly with the reverse light on the dashboard which also does light up intermittently. When one is lit the other is lit and also the same when one is not light neither is the other. I can move the shifter up or down a touch to engage the lights but I would still like to know which part this is so that I may repair. I am handy and DIY inclined, but seeking some direction here.

Constants, Reverse functionality at the transmission works at all times .

crwdns2934089:0crwdne2934089:0 crwdns2934093:0crwdne2934093:0

crwdns2934109:0crwdne2934109:0

crwdns2889612:0crwdne2889612:0 0
crwdns2934285:0crwdne2934285:0

crwdns2933315:02crwdne2933315:0

crwdns2934057:0crwdne2934057:0

@perhapsicanhelp I would start by checking the back-up light switch as well as the reverse relay. Check for broken wires, continuous ground and overall condition.

Block Image
Block Image

crwdns2934105:0crwdne2934105:0

crwdns2889612:0crwdne2889612:0 3

crwdns2947414:01crwdne2947414:0:

Hey Mike did you ever fix this issue?

crwdns2934271:0crwdnd2934271:0crwdne2934271:0

crwdns2934285:0crwdne2934285:0

Excellent advise by Oldturkey.

After testing column switch for positive on/off, wiring continuity, relay positive functionality and finding all A OK, then as suggested check out grounding especially at the rear near where the reverse lamps get their supply from. Dirty/rusty/loose ground wire(s) can play havoc especially in older vehicles. A bad contact here might possibly also cause the dash light to play up.

crwdns2934105:0crwdne2934105:0

crwdns2889612:0crwdne2889612:0 0
crwdns2934285:0crwdne2934285:0

crwdns2934229:0crwdne2934229:0

Mike crwdns2934231:0crwdne2934231:0
crwdns2936625:0crwdne2936625:0:

crwdns2936751:024crwdne2936751:0 0

crwdns2936753:07crwdne2936753:0 3

crwdns2936753:030crwdne2936753:0 25

crwdns2942667:0crwdne2942667:0 683