crwdns2933423:0crwdne2933423:0

The Kenwood Receiver model KR-V7070 is an audio/video receiver produced by Kenwood Corporation, a Japanese company that designs, develops, and markets car audio systems, hi-fi home and personal audio systems, professional two-way radio communications equipment, and amateur radio (“ham”) equipment.

Where do I get a replacement fan for this model?

Where do I get a replacement fan for this model? I just got it from a Goodwill all the connections work and it set up but the fan is not spinning not sure if it kicks on automatically when it once or it's just not working

crwdns2934089:0crwdne2934089:0 crwdns2934093:0crwdne2934093:0

crwdns2934109:0crwdne2934109:0

crwdns2889612:0crwdne2889612:0 0
crwdns2934285:0crwdne2934285:0

crwdns2933315:02crwdne2933315:0

crwdns2934057:0crwdne2934057:0

Hi,

Disconnect the power from the unit and then disconnect the fan and use an Ohmmeter to test the fan motor to check that it has continuity. Also check that the fan blades spin freely when operated by hand.

If the fan motor is open circuit then the Kenwood part number for the fan motor assembly is T49-0025-02. A quick search online using the part number, gave no results for suppliers. You may have better luck.

Are the any markings on the fan itself, such as make and model number which may be of further help (if it is not made by Kenwood and has no markings)?

If the fan motor tests OK with the Ohmmeter, then here’s a link to the service manual for the receiver which may be of some help. Clicking on the link will download the manual directly to your computer.

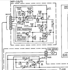
There is a protection circuit for the fan which you can test to see whether it shows that the fan is OK or not.

Here’s an image taken from the manual that shows this.

Block Image

(click on image to enlarge for better viewing)

crwdns2934105:0crwdne2934105:0

crwdns2889612:0crwdne2889612:0 2
crwdns2934285:0crwdne2934285:0

It can be hard to find a fan specific to a model like that. But usually amazon is a good place to find that stuff,if you search google with the model number,find the part,and use amazon to buy.

first,you can take it apart to make sure the fan isn’t just stuck. I got an old laptop that had a stuck fan. I took it apart and used a screw driver to unstick the fan(no idea how it was stuck),and haven’t had an issue since then. Maybe a drop can do this?

now,you can use a multimeter to measure the voltage at the pins to see if it’s trying to get power,without the fan connected.

crwdns2934105:0crwdne2934105:0

crwdns2889612:0crwdne2889612:0 0
crwdns2934285:0crwdne2934285:0

crwdns2934229:0crwdne2934229:0

Patrick Phillips crwdns2934231:0crwdne2934231:0
crwdns2936625:0crwdne2936625:0:

crwdns2936751:024crwdne2936751:0 1

crwdns2936753:07crwdne2936753:0 1

crwdns2936753:030crwdne2936753:0 11

crwdns2942667:0crwdne2942667:0 362