crwdns2933423:0crwdne2933423:0

The first-generation Honda Stream was introduced in July 2006.

Where is the starter in the 2004 stream located

Car is tumbling but not starting need to locate the starter

crwdns2934089:0crwdne2934089:0 crwdns2934093:0crwdne2934093:0

crwdns2934109:0crwdne2934109:0

crwdns2889612:0crwdne2889612:0 0
crwdns2934285:0crwdne2934285:0

crwdns2933315:02crwdne2933315:0

crwdns2934057:0crwdne2934057:0

@andrewtheguy123 there are two engines listed. A D17 and a K20. D17 the starter is under the intake manifold and K20 under the resonator. Lets see if this will help you.

Block Image
Block Image

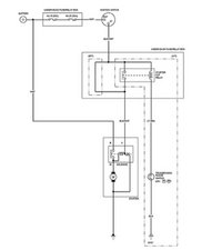
Here is the wiring diagram

Block Image

Here is the how to file://L:\A00\HTML\11\S7A1E11A46500056901KBAT00.HTMLfile://L:\A00\HTML\10\S7A1E10A46500056901KBAT00.HTML

crwdns2934105:0crwdne2934105:0

crwdns2889612:0crwdne2889612:0 3
crwdns2934285:0crwdne2934285:0

If it is a front wheel drive transverse engine/east-west engine according to the number one cylinder which is usually to the right side of the engine.

Then the starter will be at the back of the engine near the firewall. Connected to the transmission or manual gearbox.

crwdns2934105:0crwdne2934105:0

crwdns2889612:0crwdne2889612:0 0
crwdns2934285:0crwdne2934285:0

crwdns2934229:0crwdne2934229:0

Andrew crwdns2934231:0crwdne2934231:0
crwdns2936625:0crwdne2936625:0:

crwdns2936751:024crwdne2936751:0 0

crwdns2936753:07crwdne2936753:0 14

crwdns2936753:030crwdne2936753:0 42

crwdns2942667:0crwdne2942667:0 4,207