crwdns2933423:0crwdne2933423:0

An audio/video receiver (AVR or home audio receiver) is a consumer electronics component used in home theaters that convert signals into sound.

Fuse blows instantly upon powering on

Hello!

My amp is blowing fuses instantly. I would love to get it working again.

It a Fisher amp, CA-27OA. I know it's not the best, but I want to fix it.

I'm not sure what to test for it. I'm new to electrical work, and I'm learning. :) I do have a small multimeter, I just need to know what settings and what to test.

Also, if more pictures are needed, I will supply them ASAP.

Thanks!

-Liz

The screw driver is pointing to the fuse port (?) In question.

Block Image
Block Image
Block Image
Block Image
Block Image
Block Image
Block Image
crwdns2934081:0crwdne2934081:0 crwdns2934083:0crwdne2934083:0 crwdns2934093:0crwdne2934093:0

crwdns2934109:0crwdne2934109:0

crwdns2889612:0crwdne2889612:0 5
crwdns2947414:01crwdne2947414:0

My fisher compact all in one stereo/ radio tape/ phono I think it blew a fuse it won't power on when plugged in .can you buy a fuse or replace it please help

crwdns2934271:0crwdnd2934271:0crwdne2934271:0

crwdns2934285:0crwdne2934285:0

crwdns2933315:02crwdne2933315:0

crwdns2934051:0crwdne2934051:0

Hi,

Cannot see it to well as to which 5.0A fuse it is as there are two according to the circuit diagram.

They are in the audio output stage, just before the speaker selector switch switch A or B which then go on to the appropriate Left and Right channel speaker connection terminals on the amp.

They are designed to blow to protect the amp in case there is a s/c (or perhaps an earth on the wrong wire in the pair to the speaker) in the speakers or speaker cables. If they are blowing without any speakers connected you have a problem either in the speaker selection switch(s) or the speaker terminal pcb in the amp or in the wiring between the two..

This is based on viewing a circuit for a Fisher CA-270 which I hope is close enough to yours to be relevant as I cannot find one for a CA-270A.

Here is a link to the website. Scroll down to to find Fisher CA-270 and click to download. The schematic is at the end of the .pdf

http://www.vintageshifi.com/repertoire-p...

Unplug the amp from the power and then use your DMM in ohmmeter mode to test the continuity of the speaker circuits back from the amp speaker terminals to the fuses (which should be left out at this stage).

Ensure that each wire has continuity and that there is no connection (as shown on the DMM) between the two wires or between the wires and earth (or ground). Normally the chassis of the amp will be earthed so that is one point where you can connect one lead of your Ohmmeter to to see if there is a connection between a speaker wire and earth. Do not get confused as there is an Earth terminal next to the L and R speaker terminals.

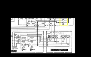
Here is an image of the relevant part of the circuit.

Block Image

(Click on it to enlarge for better viewing)

Hopefully it is a start.

crwdns2934105:0crwdne2934105:0

crwdns2889612:0crwdne2889612:0 4

crwdns2944067:07crwdne2944067:0:

Wow, thank you for the super fast response! The fuse actually blew when hooking up some speakers. It buzzed, and then the fuse went out. I thought it would just be replacing the fuse, but it just blows them instantly, with nothing hooked up. I know what I did wrong wiring the speakers. So what youre saying makes sense. Thanks for the start. Let's hope it resolves it, or gets close to resolving it.

Thanks

-Liz

crwdns2934271:0crwdnd2934271:0crwdne2934271:0

Hi,

Good lesson perhaps. Never connect speakers with the amp powered up, if this is what you did. If you do make a wrong connection and then power up the circuit is designed for this. If it is already powered up then there are different considerations coming into play.

crwdns2934271:0crwdnd2934271:0crwdne2934271:0

I have the same exact problem on my Kenwood model ka-74 stereo integrated amp. My buddy brought peakers me a pair of 10 inch speakers in a crate guitar amp ( no electronics hooked up to it ), the speakers were wired parallel but one of the jumper wires came off. Anyways my radio started cutting off n on like a bad reception and then just cut out and never came back on. I've taken the cover off and checked for continuity on my power supply both wires good to small circuit board. I don't have any fuses from the speaker selector switch to speaker output terminals and check this out what I just found; when I check for continuity on my A circuit I'm grounded to the chassis, and without pushing either A or B , on the A circuit all have resistance but the Right posative. On the B circuit the only one is the left negative. When I push the A button i get the same exact reading. When i push the B button (with the A button still depressed ) -cont'd

crwdns2934271:0crwdnd2934271:0crwdne2934271:0

The l & R on A beep but the R don't until I push the B button and close it , then the negative forL&R on A beep and nothing on B.The B circuit,there is nothing with both A &B depressed exceptthe L&R neg. on A. Close the A and all terminals on A beep and only the L&R negative on B beep. How do I test the selector switch or where do I go from here?

button and close it, then the L&R on B will beep

crwdns2934271:0crwdnd2934271:0crwdne2934271:0

And sorry if I sound jumbled. I am interested in this field of electronics but don't have a lot of experience with it. I want to learn how amps work and where and why and when all the components are introduced. And I have my ol lady's phone. My name is Joe Ray.

crwdns2934271:0crwdnd2934271:0crwdne2934271:0

crwdns2934275:02crwdne2934275:0

crwdns2934285:0crwdne2934285:0

Hi,

OK.

Well, here’s a link to the service manual for your receiver (not the best but at least it has schematic diagrams which will help you to trace out the signal paths for the speakers etc and hopefully find what the problem is.

To download the manual when the sentence below the Document preview box changes from This file is downloadable free of charge: ...processing..'' to This file is downloadable free of charge: Download'' , click on Download as this is the link. Be patient it takes a little while to find the file.

Hopefully it is a start.

crwdns2934105:0crwdne2934105:0

crwdns2889612:0crwdne2889612:0 2

crwdns2947414:01crwdne2947414:0:

My speakers don't work in the B circuit. How do I check the A&B selector switch , or where do I go from here? Thx.

crwdns2934271:0crwdnd2934271:0crwdne2934271:0

crwdns2934285:0crwdne2934285:0

crwdns2934229:0crwdne2934229:0

Liz crwdns2934231:0crwdne2934231:0
crwdns2936625:0crwdne2936625:0:

crwdns2936751:024crwdne2936751:0 5

crwdns2936753:07crwdne2936753:0 24

crwdns2936753:030crwdne2936753:0 142

crwdns2942667:0crwdne2942667:0 30,005