crwdns2933423:0crwdne2933423:0

Clutch starter switch replaced still won't turn over.

2001 Chevy s10 LS vortex 4 cylinder 5 speed manual won't turn over. Replaced clutch starter switch still won't turn over. All power to gauges is good.

crwdns2934089:0crwdne2934089:0 crwdns2934093:0crwdne2934093:0

crwdns2934109:0crwdne2934109:0

crwdns2889612:0crwdne2889612:0 0
crwdns2934285:0crwdne2934285:0

crwdns2933315:02crwdne2933315:0

crwdns2934057:0crwdne2934057:0

Hi @mike39900

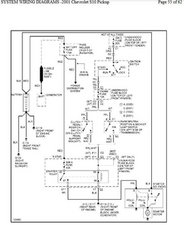
Here's an image of the 2001 Chev S10 starter circuit that may help.

Looking at the diagram to get the starter motor to turn you need to check if the crank fuse, ignition A fuse and starter relay are all OK to get the starter solenoid to operate to connect power to the starter motor and if they're all OK it may be a wiring problem

Block Image

(click on image)

crwdns2934105:0crwdne2934105:0

crwdns2889612:0crwdne2889612:0 1
crwdns2934285:0crwdne2934285:0

anytime a gm wont start you need to get the hammer out and give the solenoid a good whack or 2 ,if your sure battery is good If you turn key and it all lights up but as you twist to crank mode nothing happens then its likely stuck solenoid and just in case you got a bad pedal switch( new ones are junk anymore) you can simply bypass it with a wire just make the connection between the 2 plug ins and make sure its right switch also .some have 2 switches and one is for cruise control other is clutch /start but anyway smack that starter or have someone push in clutch and hold key in crank mode while you beat that starter with a hammer best o luck

crwdns2934105:0crwdne2934105:0

crwdns2889612:0crwdne2889612:0 0
crwdns2934285:0crwdne2934285:0

crwdns2934229:0crwdne2934229:0

Mike crwdns2934231:0crwdne2934231:0
crwdns2936625:0crwdne2936625:0:

crwdns2936751:024crwdne2936751:0 1

crwdns2936753:07crwdne2936753:0 3

crwdns2936753:030crwdne2936753:0 25

crwdns2942667:0crwdne2942667:0 319