crwdns2933423:0crwdne2933423:0

The Pontiac Grand Am is a mid-size size (and later compact) car produced by Pontiac. The 1999-2005 generation is the final generation of the Pontiac Grand Am.

2000 Pontiac Grand am battery light won't go off

I just put a new alternator in and a brand new battery and the battery light on my dash still on,😲 can anybody please tell me why? TY

crwdns2934089:0crwdne2934089:0 crwdns2934093:0crwdne2934093:0

crwdns2934109:0crwdne2934109:0

crwdns2889612:0crwdne2889612:0 0
crwdns2934285:0crwdne2934285:0

crwdns2933313:01crwdne2933313:0

crwdns2934057:0crwdne2934057:0

Hi @nancers

Some things to check:

Check if 10A fuse #35 in the engine bay fuse block is OK

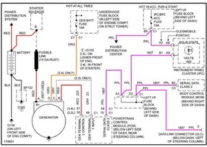
With the car parked, the handbrake firmly applied and the transmission in Neutral (MT) or Park (AT), start the engine and then use a voltmeter to measure the voltage across the vehicle's battery terminals. You should measure 13.8V. If you measure less than this then there's a problem with the alternator or the voltage regulator and that is why the light is on

Be safety aware as the engine is running

Here's an image of the charging circuit for a 1999-2005 Grand Am that may also help if the above tests are both OK. Perhaps check if the wire colours/terminals on the alternator (generator in diagram) shown in the diagram match the the wire colours/terminals what is connected to your alternator.

Block Image

(click on image)

crwdns2934105:0crwdne2934105:0

crwdns2889612:0crwdne2889612:0 3
crwdns2934285:0crwdne2934285:0

crwdns2934229:0crwdne2934229:0

Nancy Smith crwdns2934231:0crwdne2934231:0
crwdns2936625:0crwdne2936625:0:

crwdns2936751:024crwdne2936751:0 1

crwdns2936753:07crwdne2936753:0 3

crwdns2936753:030crwdne2936753:0 19

crwdns2942667:0crwdne2942667:0 179