crwdns2933423:0crwdne2933423:0
crwdns2947577:0crwdnd2947577:0crwdne2947577:0

The first generation Honda CRV, produced from 1995 to 2001.

Why my reverse (backlight) won't work?

When putting my 1999 Honda CRV in reverse no (R) display light on dash and rear lights don't work. I changed rear bulbs still don't work!

crwdns2934081:0crwdne2934081:0 crwdns2934083:0crwdne2934083:0 crwdns2934093:0crwdne2934093:0

crwdns2934109:0crwdne2934109:0

crwdns2889612:0crwdne2889612:0 1
crwdns2944067:02crwdne2944067:0

Kevin, is it standard or automatic?

crwdns2934271:0crwdnd2934271:0crwdne2934271:0

It's automatic!

crwdns2934271:0crwdnd2934271:0crwdne2934271:0

crwdns2934285:0crwdne2934285:0

crwdns2933315:04crwdne2933315:0

crwdns2934051:0crwdne2934051:0

There is a switch on the column if its an automatic that you may need to change to get it to work again If its a standard then its a little more involved. You need to go under the vehicle and find the shift linkage and then look for the switch there. Hope this helps

crwdns2934105:0crwdne2934105:0

crwdns2889612:0crwdne2889612:0 2

crwdns2944067:02crwdne2944067:0:

Where is the switch at, and how do I get to the switch on the column?

crwdns2934271:0crwdnd2934271:0crwdne2934271:0

The switch for your Honda is on the transmission housing, nowhere near the column.

crwdns2934271:0crwdnd2934271:0crwdne2934271:0

crwdns2934285:0crwdne2934285:0
crwdns2934057:0crwdne2934057:0

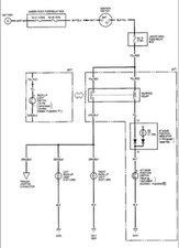
Kevin start off by checking the under dash fuse relay box fuse #19. Make sure it is still intact. After that you want to check the Back-Up light switch, which is located on the transmission housing. Disconnect the connectors from the switch. Use a multimeter and check for continuity between contact 1 and contact 2. there should only be continuity between those points when your gear selector is in "R". If it is not, replace it.

Block Image
Block Image

crwdns2934105:0crwdne2934105:0

crwdns2889612:0crwdne2889612:0 3

crwdns2944067:02crwdne2944067:0:

I haven't change the part yet, maybe you could send a picture of this part on a CRV so I will know its location! Thanks

crwdns2934271:0crwdnd2934271:0crwdne2934271:0

So what happened to the car, did you fix it sir kevin?

crwdns2934271:0crwdnd2934271:0crwdne2934271:0

crwdns2934285:0crwdne2934285:0

I'm curious also. My left turn signal started clicking twice the normal speed and then I found the left side back up light was burned out. First I'd bout the flasher relay because back in the seventies if your turn signal started acting up it was always the culprit. Sometimes I forget what year it is. lol Anyway I changed all of the back end bulbs and now neither back up light are working. I used Philips long-life for the brake and turn signal bulbs and Bosch long life for the back up bulbs. Naturally I can't help but wonder if I should have shelled out the extra twenty bucks for the Philips b.u. bulbs.

I just couldn't understand went those little bulbs cost so much.

crwdns2934105:0crwdne2934105:0

crwdns2889612:0crwdne2889612:0 0
crwdns2934285:0crwdne2934285:0

Kevin, did you fix this issue?

crwdns2934105:0crwdne2934105:0

crwdns2889612:0crwdne2889612:0 0

crwdns2947414:01crwdne2947414:0:

I’m curious cause mine is doing the same thing. I just bought it.

crwdns2934271:0crwdnd2934271:0crwdne2934271:0

crwdns2934285:0crwdne2934285:0

crwdns2934229:0crwdne2934229:0

Kevin crwdns2934231:0crwdne2934231:0
crwdns2936625:0crwdne2936625:0:

crwdns2936751:024crwdne2936751:0 10

crwdns2936753:07crwdne2936753:0 35

crwdns2936753:030crwdne2936753:0 110

crwdns2942667:0crwdne2942667:0 15,809