crwdns2933423:0crwdne2933423:0
crwdns2947577:0crwdnd2947577:0crwdne2947577:0

Why won't my car start?

Heading text

My car just makes a clicking sound when you try to start it. I checked the battery and it's good, it just makes a clicking sound and won't start.

crwdns2934081:0crwdne2934081:0 crwdns2934083:0crwdne2934083:0 crwdns2934093:0crwdne2934093:0

crwdns2934109:0crwdne2934109:0

crwdns2889612:0crwdne2889612:0 15
crwdns2944067:09crwdne2944067:0

have a 98 honda accord i changed my starter and charged my battery ...but heres the catch my key was stuck in my ignition but when my starter stopped the key was able to come out now my car will not even turn over

crwdns2934271:0crwdnd2934271:0crwdne2934271:0

I changed the started in my 2001 Honda vtech 4cyc and it still won't start! It sounds like it wants to be it won't turn over!

crwdns2934271:0crwdnd2934271:0crwdne2934271:0

I replaced my starter on my2006 Ford Taurus.It wont start.Its not clicking or saying anything.Is there another problem

crwdns2934271:0crwdnd2934271:0crwdne2934271:0

I had the battery, alternator, & starter changer in my 1998 honda accord and it still will not start what could be the issue?

crwdns2934271:0crwdnd2934271:0crwdne2934271:0

I have a 93 Honda Accord EX replaced the spark plugs and wires, good battery good alternator good starter still get A spark but it won't click or turn over at all. All the lights and everything work even the radio…. Idk what to

crwdns2934271:0crwdnd2934271:0crwdne2934271:0

crwdns2934275:04crwdne2934275:0

crwdns2934285:0crwdne2934285:0

crwdns2933315:09crwdne2933315:0

crwdns2934051:0crwdne2934051:0

That's the starter solenoid

replacing the solenoid on the end of the starter or the entire starter will solve this.

If this answer is aceptable please return and mark it.

Good Luck,

N.

crwdns2934105:0crwdne2934105:0

crwdns2889612:0crwdne2889612:0 17

crwdns2944067:06crwdne2944067:0:

It is not starter could it be imbolisher with green key flashing

crwdns2934271:0crwdnd2934271:0crwdne2934271:0

bonniepaulli, Yes if flashing, imobilizer will stop engine from starting, immobilizer light blinks when the car doesn't detect the right key. If you have a spare key I would try that. If the problem isn't the key then something is screwed up whether it's wiring or the immobilizer system. You may have to have a good technician have a look if second key does not work for you. good luck.

crwdns2934271:0crwdnd2934271:0crwdne2934271:0

I replaced my starter on my 2006 Taurus.I was expecting a clicking sound but its not saying anything.Is there another problem?

crwdns2934271:0crwdnd2934271:0crwdne2934271:0

I have a 2000 Honda accord V6 it will turn over but will not fire why

crwdns2934271:0crwdnd2934271:0crwdne2934271:0

I have a 97 Honda Accord 24 no crank no start any suggestions

crwdns2934271:0crwdnd2934271:0crwdne2934271:0

crwdns2934273:01crwdne2934273:0

crwdns2934285:0crwdne2934285:0

One way to prove that the starter solenoid is bad is to hit the starter while the key is turned to the start position. This can be a bit dangerous, so be careful. Grab a hammer or a sturdy piece of wood. Locate the starter on your vehicle, near the front of the transmission. On some vehicles it will be very hard to reach. Have a friend hold the key in the start position with their foot on the brake (and clutch, if your vehicle has a manual transmission). Give the starter a smack on the side or end, while being sure not to damage or dent it. If the starter runs after you hit it, you know you've got a bad solenoid and that you should replace the starter. If it doesn't run, you could still have a bad starter, but it could also be something else.

Hope this helps, and remember to be CAREFUL!

crwdns2934105:0crwdne2934105:0

crwdns2889612:0crwdne2889612:0 12

crwdns2944067:02crwdne2944067:0:

I agree it sounds like a bad starter. The clicking noise while trying to start the car can be a good sign the starter is failing.

crwdns2934271:0crwdnd2934271:0crwdne2934271:0

It is said later in this thread, but take a look at the thick wire to the starter and make sure it does not show any signs of corrosion before replacing the starter. A corroded wire can limit voltage to the starter.

crwdns2934271:0crwdnd2934271:0crwdne2934271:0

crwdns2934285:0crwdne2934285:0

though your sure that the battery is good and fully charge, battery connection must be checked as a weak connection could easilly cause same symptom. once thats checked and found good, then move to starter to check battery power on the bigger wire. if ok, then try to jump the two wires momentarilly. if all its doing is still just clicking, do replace the starter assembly.

crwdns2934105:0crwdne2934105:0

crwdns2889612:0crwdne2889612:0 5

crwdns2947414:01crwdne2947414:0:

+ That's true. Make sure the connection is tight and also that there's no corrosion on the terminals. If there is, clean it with water and baking soda.

crwdns2934271:0crwdnd2934271:0crwdne2934271:0

crwdns2934285:0crwdne2934285:0

Check the battey!

crwdns2934105:0crwdne2934105:0

crwdns2889612:0crwdne2889612:0 2

crwdns2947414:01crwdne2947414:0:

it's not the battery and it's not the starter I went ahead and put a 12-volt sun conjunct it the 12 volt and touch the wire India Green key comes on it but it still turns over but it doest start

crwdns2934271:0crwdnd2934271:0crwdne2934271:0

crwdns2934285:0crwdne2934285:0

That clicking sound behind the glove compartment could be the factory security system engaging the kill-starter feature, according to a forum thread I read elsewhere, too. That happens sometimes including when you change or disconnect the car's battery or otherwise trigger a sensor (there are many).

You may be able to reset it with the reset button by the drivers side fuse box, or the factory radio or driver door lock with a key fob, sometimes in combination with the driver's power (un)lock button. If you have the factory security system you'll need the factory radio and/or the factory fob (discontinued and hard to find) not an after-factory replacement, and the original security code. I have heard of other tricks too like removing then replacing the radio fuse, disconnecting the battery, touching the disconnected battery cables together and such but that didn't help me. because my radio appears to be dead.

Do internet searches using terms like: factory accessories, security, alarm, reset, deactivate, reprogram, stereo, radio, computer, fob, remote, transponder, transmitter, valet button, reset button, panic button, programming, immobilizer, kill-starter, VIN, brake code, security code, serial number, anti-theft code, radio identification card

NOTE: many of these terms are interchangeable and I can't imagine why there aren't standard terms used at least by Honda staff (unless there are in the manuals, idk),

I found it helpful to talk to a Honda dealership parts and service staff, a stereo store installer, a locksmith, and a tower at a junkyard to learn about this initially. Most recommended towing to an electrical diagnostic shop, which I am trying to avoid paying for, but maybe you can manage this in your case.

Here are just some of the links I found in many hours of searching, reading, and viewing youtube. I cannot vouch for the info I repeated above or found in these threads or sites. I am just trying to consolidate some info so other owners and service personnel can find it when troubleshooting. Honda has pages too (but I'd need to go back in my history to find more). No I don't work for any of these fyi

http://www.fixya.com/cars/t3158204-need_...

http://www.bcae1.com/

http://locksmithcharley.com/transponder/...

https://www.youtube.com/watch?v=bwTfV3sJ...

https://www.2carpros.com/questions/honda...

crwdns2934105:0crwdne2934105:0

crwdns2889612:0crwdne2889612:0 1

crwdns2944067:03crwdne2944067:0:

Idk of its bad spark plugs or ignition switch... My car powered down when I was driving right after I left with. Lights all still worked/work but when I try to start it out won't start. Turns over but nothing. Battery is good was tested and at 92%... Any ideas on what it could be?

crwdns2934271:0crwdnd2934271:0crwdne2934271:0

If your car turned off while driving chances are it's your alternator

crwdns2934271:0crwdnd2934271:0crwdne2934271:0

I have a 98 Accord I have replaced the battery, starter , distributor, spark plugs and wires and car will not start what could it be?

crwdns2934271:0crwdnd2934271:0crwdne2934271:0

crwdns2934285:0crwdne2934285:0

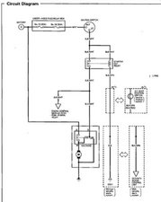
Hi @Anthony Barber,

Here’s an image taken from the electrical section of the repair manual for your model vehicle.

It shows the components in the start circuit which may help you to find out why the solenoid and then the starter don’t operate

Block Image

(click on image to enlarge for better viewing).

Hopefully this is of some help.

crwdns2934105:0crwdne2934105:0

crwdns2889612:0crwdne2889612:0 1
crwdns2934285:0crwdne2934285:0

wiring could be drsaining it or in my case a couple times the plug would come lose on the wire to the starter i push it in and bam back in business.....

crwdns2934105:0crwdne2934105:0

crwdns2889612:0crwdne2889612:0 0

crwdns2947414:01crwdne2947414:0:

jane doe so glad you commented on this guys problem.I installed a new battery,and starter at the same time and was still getting the fast clicking.After reading your comment i changed the power wire going to the starter with a new one.My cvr cranked right up it was music to my ears,as the whole not starting after replacing a battery and starter gave me the boo hoo,s.THANKS FOR THE INFO AGAIN!!!!!!!!!!!!!

crwdns2934271:0crwdnd2934271:0crwdne2934271:0

crwdns2934285:0crwdne2934285:0

Incredibly, in our case it was the original transponder key. The car will start with the programmed copy key, but not the original anymore.

crwdns2934105:0crwdne2934105:0

crwdns2889612:0crwdne2889612:0 0
crwdns2934285:0crwdne2934285:0

My 2000 honda crv wouldn’t start it just quit I changed plugs wires cap rotor checked fuel pressure everything checked out I was getting spark BUT the color of the spark was white - orange not dark blue well it ended up being the coil ! word to all even if you have spark if it isn’t dark blue change the motha!!!!!! I needed a tuneup so it wasn’t money wasted!!!!! hope it helps yall out !!!!

crwdns2934105:0crwdne2934105:0

crwdns2889612:0crwdne2889612:0 0

crwdns2947414:01crwdne2947414:0:

Hi. We left the headlights on in our 2002 Honda Accord LX. Tried to jump the car got no spark. Turned the car to on almost started then clicking/ticking began. Headlights, and everything comes on the engine just won't turn over. Also has a kill switch system. Would anyone know from experience what the problem could be? Thank you in advance!

crwdns2934271:0crwdnd2934271:0crwdne2934271:0

crwdns2934285:0crwdne2934285:0

crwdns2934229:0crwdne2934229:0

Benny crwdns2934231:0crwdne2934231:0
crwdns2936625:0crwdne2936625:0:

crwdns2936751:024crwdne2936751:0 4

crwdns2936753:07crwdne2936753:0 16

crwdns2936753:030crwdne2936753:0 102

crwdns2942667:0crwdne2942667:0 162,226